2種臭氧濃度測定方法(碘量法與紫外法) A.1碘量法 A.1.1目 的 在實驗室內采用化學法準確測定臭氧消毒器所產生臭氧氣體或臭氧水所含臭氧的濃度。 A.1.2試驗 器材 A.1.2.1移液管(1 mL、
閱讀量:5472024
臭氧的溶液吸收-丁子香酚分光光度法 4.1 原理 空氣中臭氧與丁子香酚反應生成甲醛,甲醛與二氯亞硫酸汞鈉及鹽酸副玫瑰苯胺反應生成紫紅色化合物,用分光光度計在560 nm 波長下測定
閱讀量:5722023
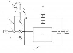
臭氧檢測儀確定儀器量程 臭氧j檢測儀 (如圖)量程應根據當地不同季節臭氧實際濃度水平確定,當臭氧濃度低于量程的20%時,應選擇更低的量程。 圖1 臭氧測量系統示意圖 1進氣口;
閱讀量:8092022
臭氧催化氧化常用術語與符號 臭氧催化氧化常用術語 1.臭氧催化氧化 catalytic ozonization 臭氧在催化劑的作用下形成羥基自由基,通過產生羥基自由基對污水中污染物進行氧化降解的過程
閱讀量:7132022
臭氧濃度測定之紫外吸收法 B.3 紫外吸收法 B.3.1 原理 臭氧對254 nm 波長的紫外光有特征吸收。臭氧化氣樣品和參比氣體( 不含臭氧的空氣或氧氣)分別以恒定的流速進入儀器的吸收池,參
閱讀量:9032022
B.2.5碘量法試驗程序及方法 B.2.5.1 準備工作 準備工作包括下列內容: a) 調整濕式流量計水平; b) 連接臭氧氣體測試試驗設備參見圖B.1; 1 接臭氧發生器; 2 洗氣瓶,裝2%KI 溶液; 3 濕式
閱讀量:9792022
B.4 碘量法校準紫外吸收式臭氧檢測儀 B.4.1 操作方法 操作方法應符合以下要求: a)用紫外吸收式臭氧檢測儀(以下簡稱臭氧檢測儀)和碘量法同時測定臭氧發生器輸出臭氧化氣的臭氧
閱讀量:11362022
臭氧發生器濃度怎樣檢測:碘滴定法(液相) (一)原理 本法是利用臭氧和碘化物離子定量反應的分析方法。碘化鉀溶液和含有臭氧的水起反應后使之呈酸性,用硫代硫酸鈉溶液滴定
閱讀量:15972022
臭氧發生器濃度怎樣檢測:碘滴定法(氣相) (一)原理 本法是利用臭氧和碘化物離子定量反應的分析方法。通過在碘化鉀溶液中吸收臭氧(含有臭氧的主體)使碘化物離子與臭氧反
閱讀量:16592022
水中臭氧檢測方法 國家標準 國家標準在實驗室內采用化學法準確測定臭氧發生器所產生的臭氧濃度或臭氧水發生器生成的臭氧水中所含臭氧的濃度。
閱讀量:15372021
臭氧標準參考光度計的性能核查記錄表格下載 下載: 臭氧標準參考光度計的性能核查記錄表格
閱讀量:4922021
HJ 1096-2020 環境空氣臭氧監測一級校準技術規范下載 前言..................................................................................ii 1適用范圍.............................
閱讀量:5652021
GB/T 37397-2019 臭氧校準分析儀 標準號: GB/T 37397-2019 中文標準名稱: 臭氧校準分析儀 英文標準名稱: Ozone calibrators and analyzers 標準狀態: 現行 標準類型: 國家標準 發布時間: 2019-05
閱讀量:6922020
Copyright ? m.nanfangyy.com.cn 北京同林臭氧實驗網 版權所有 非商用版本 備案號:京ICP備17038069-1號